How to connect a Stat Crew Computer with DSTI installed to the All Sport 5100 Console with a Network Router

Topic

  • How do I connect a Stat Crew computer with DSTI Installed to the All Sport 5100 Console with a Network Router?
  • How do I connect a Stat Crew computer with DSTI software to a Lantronix box and Allsport 5000 console?

Environment

  • Product: Stat Interface
  • Component: DSTI, Stat Crew, All Sport 5100, Lantronix Box, DMP 7000 and/or 8000
  • Control System

Steps

    Note: Reference How to set up Stat Crew with the All Sport, DSTI, and Venus 7000, DD2167389 for more information on Stat Crew and DSTI setup.

    Note: Make sure the All Sport console is connected to the scoreboard and able to display scoreboard and statistics information.

    • You can try an All On test pattern to confirm.

    Note: This network setup will only work if the DSTI software has the corresponding DSI configuration. This configuration will require design alterations by Daktronics if it isn't the original setup.

    Note: This set up will require all computers and the Lantronix box to have IP addresses that have the first 3 octets matching.

    • Example: 192.168.0.XXX. Where 192.168.0 would start the IP address of each computer and the XXX portion would be a unique number for each computer.


    Setup

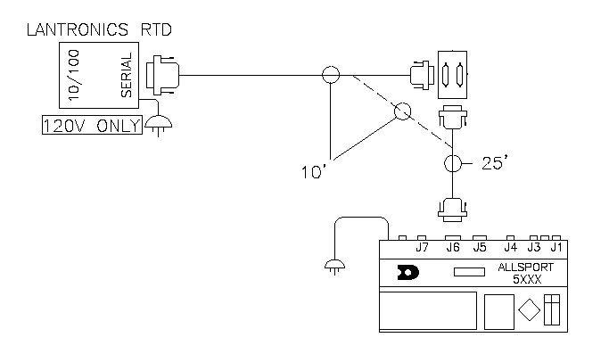
    1. Connect the RJ45 J-box to a router's LAN port.
      • The length between RJ45 J-boxes must be less than 250 feet.
    2. Connect a 25 pin serial cable to J6 on the All Sport.
    3. Connect the other end of the serial cable to the serial input of a Lantronix box.
      • Drawing below also shows configuration that does not require J-box as per the dotted line. Configurations with J-boxes typically involve a direct line to a standard or also referred to as a "fixed" digit display.
    4. Connect the Lantronix box to an RJ45 J-box with an RJ45 cable.
    5. Connect the computer with Stat Crew and DSTI installed on it to the router's LAN port.
      • If Stat Crew and DSTI are installed on separate computers, these separate computers will need to be connected to the LAN ports. For full details of configuration of this set up please contact Daktronics support.
    6. Connect the DMP 7000 or 8000 to the router's LAN port.
    ​​​​​​​ DD2557283-02.png

    KB ID: DD2557283


    DISCLAIMER: Use of this content may void the equipment warranty, please read the disclaimer prior to performing any service of the equipment.

    DAKTRONICS DOES NOT PROMISE THAT THE CONTENT PROVIDED HEREIN IS ERROR-FREE OR THAT ANY DEFECTS WILL BE CORRECTED, OR THAT YOUR USE OF THE CONTENT WILL PROVIDE SPECIFIC RESULTS. THE CONTENT IS DELIVERED ON AN "AS-IS" AND "AS-AVAILABLE" BASIS. ALL INFORMATION PROVIDED IN THIS ARTICLE IS SUBJECT TO CHANGE WITHOUT NOTICE. DAKTRONICS DISCLAIMS ALL WARRANTIES, EXPRESS OR IMPLIED, INCLUDING ANY WARRANTIES OF ACCURACY, NON-INFRINGEMENT, MERCHANTABILITY AND FITNESS FOR A PARTICULAR PURPOSE. DAKTRONICS DISCLAIMS ANY AND ALL LIABILITY FOR THE ACTS, OMISSIONS AND CONDUCT OF YOU OR ANY THIRD PARTIES IN CONNECTION WITH OR RELATED TO YOUR USE OF THE CONTENT. ADJUSTMENT, REPAIR, OR SERVICE OF THE EQUIPMENT BY ANYONE OTHER THAN DAKTRONICS OR ITS AUTHORIZED REPAIR AGENTS MAY VOID THE EQUIPMENT WARRANTY. YOU ASSUME TOTAL RESPONSIBILITY FOR YOUR USE OF THE CONTENT AND ANY LINKED CONTENT. YOUR SOLE REMEDY AGAINST DAKTRONICS FOR DISSATISFACTION WITH THE CONTENT IS TO STOP USING THE CONTENT. THIS LIMITATION OF RELIEF IS A PART OF THE BARGAIN BETWEEN THE PARTIES.

    The above disclaimer applies to any property damage, equipment failure, liability, infringement, or personal injury claim arising out of or in any way related to your use or application of the content, whether such claim is for breach of contract, tort, negligence or any other cause of action.